
Regulator nadrzędny - instrukcja obsługi
Regulator nadrzędny jest obok regulatora przepływów częścią szafy nadrzędnej.
Szafa nadrzędna posiada dwa podstawowe tryby pracy: pracę w sezonie letnim oraz pracę w sezonie grzewczym. Wyboru jednego z tych trybów dokonuje się przy pomocy parametru stałego programowanego na funkcji 51: 0 - "lato". Prawidłowe ustawienie trybu pracy jest bardzo istotne, gdyż informacja ta przesyłana jest również do innych regulatorów (np. do regulatora przepływu, regulatorów odpływu) i w zależności od niej wybierane są różne algorytmy sterowania.
Zadania regulatora nadrzędnego
Regulator nadrzędny posiada następujące zadania:
Uwaga: w celu poprawnej współpracy regulatora nadrzędnego z regulatorami kotłów, należy na regulatorze kotła na funkcji 09 zaprogramować identyczną wartość, jak ta na regulatorze nadrzędnym na funkcji 50 (obydwa regulatory muszą pracować w takim samym algorytmie pracy).
Algorytm wyliczania mocy odniesienia i widełek mocy
Całkowitą moc odniesienia ciepłowni można przedstawić jako sumę mocy odniesienia poszczególnych odpływów, tj. Odpływ Miasto, Odpływ Mały.
|
(1.1) |
Moc odniesienia odpływu miasto Qob1 jest obliczana na podstawie programowalnej temperatury odniesienia To (funkcja 00), aktualnej temperatury wody powrotnej z sieci Tpow oraz przepływu w sieci Gwy (funkcja 30), przy czym brana jest jego wartość średnia z ostatniej godziny.
Moc odniesienia odpływu mały Qob2 jest obliczana na podstawie wyliczanej temperatury odniesienia Tod2 dla tego odpływu (wyliczana jako suma aktualnej temperatury wody wyjściowej na wyjściu miasto Twy i korekty Kor2 - wartość programowana na sterowniku odpływu), aktualnej temperatury wody powrotnej z sieci Tpw2 oraz przepływu Gwy2 danego odpływu, przy czym do obliczeń brana jest średnia wartość przepływu z ostatniej godziny. Wartości wszystkich pomiarów temperatur oraz przepływu są przesyłane do sterownika nadrzędnego drogą cyfrową ze sterownika odpływu mały, gdzie na ich podstawie wyliczana jest moc odniesienia.
Moc odniesienia każdego z odpływów wyliczana jest według następującego wzoru:
| Qobl = Wydnsc(Tod - Tpow, Gc) | (1.2) |
gdzie:
Funkcja Wydnsc() została zdefiniowana w następujący sposób:
|
(1.3) |
Temperatura odniesienia To jest wyliczana na podstawie temperatury sterującej Tste, temperatury normalnej Tnor oraz programowalnego współczynnika przewidywalności k.
Temperatura odniesienia To jest wyliczana w dwóch krokach - najpierw wyliczane są jej dwie składowe:
gdzie:
![]() |
(1.4) |
Programowalna wartość Ktod/Tod_kor (funkcja 35) umożliwia przesunięcie ("podniesienie" lub "opuszczenie") całej charakterystyki.
Ostatecznie temperatura odniesienia To jest wyliczana wg wzoru:
| Tod = Tono + (Tost - Tono) * k_przew, | (1.5) |
gdzie:
Głównym zadaniem regulatora nadrzędnego jest utrzymanie mocy ciepłowni wewnątrz widełek mocy.
Widełki mocy ciepłowni są wyznaczone w odmienny sposób dla sezonu letniego i zimowego. W sezonie letnim wartość ta wyliczana jest w następujący sposób (tylko, gdy regulator pracuje w trybie pracy w synchronizacji - w przeciwnym wypadku widełki nie są liczone):
| Qmin[MW] = Qwy_od - 0,1 * Qwy_od | (1.6) |
| Qmax[MW] = Qwy_od + 0,1 * Qwy_od | (1.7) |
gdzie:
W sezonie zimowym zaś widełki mocy liczone są następująco:
| Qmin[MW] = Qobl - 0.5MW | (1.8) |
| Qmax[MW] = Qobl + 0.5MW | (1.9) |
Algorytm wyliczania współczynnika Kpmk do korekcji mocy kotłów
Pierwszym krokiem jest wyliczenie korekty mocy dla kotłów wg następującego wzoru:
|
(2.1) |
gdzie:
|
(2.2) |
|
(2.3) |
Jak widać, na wartość Kpmk składają się dwa czynniki: pierwszy (Qobl / Qodnsum) określa jaki jest stosunek zapotrzebowania na moc ciepłowni do sumy zaprogramowanych mocy kotłów. Jeżeli stosunek ten wynosi 100% - oznacza, to, że aktualnie zaprogramowana moc na wszystkich kotłach jest równa aktualnemu zapotrzebowaniu na moc ciepłowni Qobl. Jeżeli wynosiłby 200% - oznaczałoby to, że suma zaprogramowanych mocy kotłów jest o połowę za mała w stosunku do zapotrzebowania na moc Qobl, a zatem sterownik nadrzędny będzie musiał wysłać do kotłów informację o tym, że muszą one pracować z mocą równą 200% mocy zaprogramowanej. Ponieważ jednak moc ciepłowni jest zawsze mniejsza od sumy mocy wszystkich kotłów (ze względu na potrzeby własne ciepłowni) - stąd potrzebny jest drugi czynnik (Qobl / Qc1h), który wskazuje jaki jest stosunek mocy odniesienia do rzeczywistej mocy ciepłowni, czyli uwzględnia wydatek mocy na potrzeby własne.
Tak wyliczony współczynnik korekty mocy Kpmk jest następnie wysyłany przez sterownik nadrzędny do wszystkich kotłów, które wyliczają swoją moc odniesienia przemnażając zaprogramowaną moc zadaną przez Kpmk.
Przy tym algorytmie należy jeszcze zwrócić uwagę na dwie rzeczy:
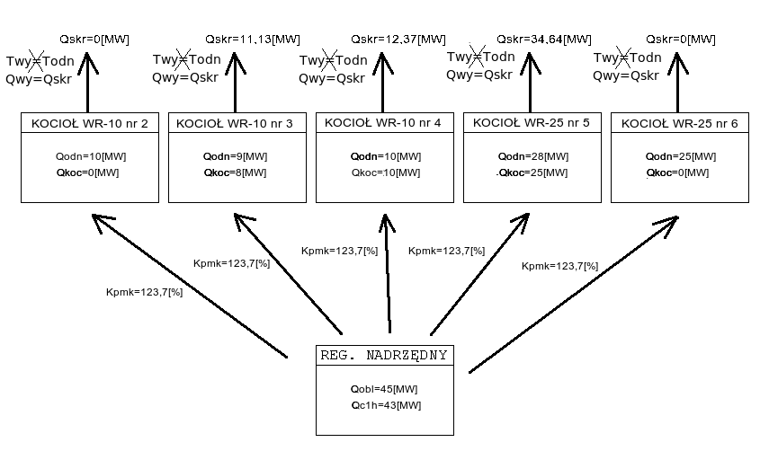
Przykład
Przykład pochodzi z MPEC Tarnowskie Góry, ale jest uniwersalny dla wszystkich systemów ciepłowniczych, w których jest zaimplementowany opisywany algorytm.
Załóżmy, że obecnie na ciepłowni pracują kotły:
WR-10 nr 2 z zaprogramowaną wydajnością Qodn = 10[MW] i aktualną wydajnością Qkoc = 0[MW]
WR-10 nr 3 z zaprogramowaną wydajnością Qodn = 9[MW] i aktualną wydajnością Qkoc = 8[MW]
WR-10 nr 4 z zaprogramowaną wydajnością Qodn = 10[MW] i aktualną wydajnością Qkoc = 10[MW]
WR-25 nr 5 z zaprogramowaną wydajnością Qodn = 28[MW] i aktualną wydajnością Qkoc = 25[MW]
WR-25 nr 6 z zaprogramowaną wydajnością Qodn = 25[MW] i aktualną wydajnością Qkoc = 0[MW]
Moc obliczeniowa Qobl = 45[MW], natomiast moc ciepłowni z ostatniej godziny Qc1h = 43[MW]. Wówczas korzystając ze wzoru na Kpmk, możemy obliczyć jego wartość:
|
(2.4) |
Na poniższym schemacie przedstawiono zespół kotłów pracujących według omawianego algorytmu zgodnie z powyższymi założeniami:
![]() |
(2.5) |
Poniższy (rzeczywisty) wykres pokazuje przykładowe zmiany współczynnika Kpmk w ciągu doby. Współczynnik rośnie, gdy "podnoszą się" widełki mocy (miejsce oznaczone 2), co pociąga za sobą wzrost mocy ciepłowni, a spada, gdy widełki mocy obniżają się (miejsce oznaczone 1).
![]() |
(2.6) |
Algorytm utrzymywania mocy ciepłowni przy pomocy regulacji pompą zmieszania gorącego
Sterowanie mocą ciepłowni podczas pracy według tego algorytmu odbywa się poprzez zmiany wysterowania falownika pompy zmieszania gorącego imp_g, a więc poprzez zmianę temperatury w kolektorze przed kotłami Tkwe. Sterowanie mocą ciepłowni przy pomocy przepływu zmieszania gorącego Gg opiera się na tym, że odpowiadający algorytm w sterownikach kotłów utrzymuje stałą temperaturę wody za kotłami Tkwy, co wobec stałego przepływu wody przez kocioł powoduje, że na moc ciepłowni można wpływać przy pomocy zmian temperatury wody przed kotłami Tkwe, którą można regulować poprzez zmianę przepływu zmieszania gorącego Gg.
Sterowanie pompą zmieszania gorącego imp_g na utrzymanie mocy ciepłowni przedstawiono na poniższym wykresie:
![]() |
(3.1) |
W sytuacji oznaczonej 1 wzrasta zapotrzebowanie na moc ciepłowni (widełki mocy "podnoszą się"), a więc wysterowanie pomp zmieszania gorącego imp_g spada, co powoduje wzrost mocy ciepłowni. W sytuacji oznaczonej 2 zapotrzebowanie na moc stabilizuje się i wysterowanie pomp imp_g pozostaje stałe. Sytuacja oznaczona 3 jest odwrotna do 1 - widełki mocy "opadają", wysterowanie falownika imp_g rośnie, co powoduje spadek wydajności ciepłowni. Gwałtowna zmiana wysterowania falownika imp_g w momencie oznaczonym jako 4 została spowodowana przełączeniem regulatora w pracę w synchronizacji przez obsługę bez wcześniejszego wyregulowania wysterowania falownika przy pomocy zadajnika.
Algorytm utrzymywania stałej temperatury przed kotłami przy pomocy regulacji pompą zmieszania gorącego
Regulator pracuje według tego algorytmu, gdy aktywny jest algorytm wyliczania współczynnika Kpmk do korekcji mocy kotłów, czyli cyfrowe sterowanie kotłami. Sterownik nadrzędny pracując według tego algorytmu utrzymuje zadaną temperaturę w kolektorze przed kotłami Tkwo (funkcja 65) z dokładnością do +/- 1°C. Do regulacji temperaturą w kolektorze przed kotłami Tkwe jest wykorzystywana pompa zmieszania gorącego imp_g. Okres regulacji ustalono na 9 minut, a skok wysterowania falownika na 0.1% (tj. 0.05 Hz). Sterowanie pompą zmieszania gorącego imp_g na utrzymywanie temperatury wody w kolektorze przed kotłami zostało przedstawione na poniższym wykresie:
![]() |
(4.1) |
Algorytm wyliczania współczynnika dyspozycji
Współczynnik dyspozycji Wd jest wykorzystywany do stabilizacji ciśnienia dyspozycyjnego przez regulatory odpływów. Na jego wartość składają się dwie składowe: składowa pochodząca od temperatury sterującej Tste oraz składowa pochodząca od temperatury normalnej Tnor. Każda z nich jest obliczana przy użyciu funkcji get_wsp_pdysp.
Współczynnik dyspozycji jest wykorzystywany do stabilizacji ciśnienia dyspozycyjnego przez regulatory odpływów.
Jest to funkcja zdefiniowana w następujący sposób:
gdzie:
tx_wsp_pdysp - zadana wartość dla mnożnika ciśnienia dyspozycyjnego przy temperaturze +12°C (funkcja tx_wsp_pdysp - funkcja).
Tak więc funkcja get_wsp_pdysp dla temperatur (będących parametrem funkcji) większych bądź równych 6°C jest zdefiniowana jako:
|
(5.1) |
W pierwszym kroku wyliczane są składowe współczynnika dyspozycji:
gdzie:
Po wyliczeniu składowych w ten sposób ostateczna wartość współczynnika dyspozycji Wd wyliczana jest ze wzoru:
|
(5.2) |
Znaczenie poszczególnych funkcji
Wyświetlacz stały [TEMPERATURA WYJ] - temperatura wyjściowa [°C] - Pomiar z czujnika Pt100, z przetwornikiem głowicowym 4..20mA, zakres przetwarzania 0..200°C, wejście 3.
00 - temperatura wyjściowa odniesienia [°C] - Temperatura wody wyjściowej do utrzymania. W sezonie zimowym wyliczana na podstawie temp. zewnętrznej, w sezonie letnim - programowana na funkcji 00.
01 - temperatura w kolektorze za kotłami [°C] - Wartość mierzona w panelu B a przesyłana do regulatora nadrzędnego z wykorzystaniem serwera SZARP.
02 - temperatura zewnętrzna [°C] - Wartość mierzona czujnikiem Pt100, z prądowym przetwornikiem głowicowym 4..20mA, zakres przetwarzania -30..70°C.
03 - temperatura zewnętrzna na słońcu [°C] - Wartość mierzona czujnikiem Pt100, z prądowym przetwornikiem głowicowym 4..20mA, zakres przetwarzania -30..70°C.
04 - zadane wysterowanie falownika pompy mieszania gorącego PZG1 [%] - Wysterowanie wyliczone przez regulator dobierana przez algorytm sterowania. W trybie pracy automatycznej regulator będzie sterował poprzez motopotencjometr falownikiem tak, by rzeczywiste wysterowanie falownika było równe tej wartości (+/- 0.3%).
05 - zwrotne wysterowanie falownika p. mieszania gorącego PZG1 [%] - Sygnał przesyłany do regulatora poprzez sieć MODBUS RTU.
06 - zadane wysterowanie falownika pompy mieszania gorącego PZG2 [%] - Wysterowanie wyliczone przez regulator dobierana przez algorytm sterowania. W trybie pracy automatycznej regulator będzie sterował poprzez motopotencjometr falownikiem tak, by rzeczywiste wysterowanie falownika było równe tej wartości (+/- 0.3%).
07 - zwrotne wysterowanie falownika p. mieszania gorącego PZG2 [%] - Sygnał przesyłany do regulatora poprzez sieć MODBUS RTU.
10 - temperatura normalna (średnia 24h) [°C] - Arytmetyczna średnia krocząca z temperatury zewnętrznej z ostatnich 24 godzin. Jest ona uaktualniana co jedną godzinę
11 - temperatura sterująca [°C] - Jest to skorygowana temperatura normalna (funkcja 10) wykorzystywana do obliczenia mocy odniesienia (funkcja 23). Na wielkość korekty wpływ mają: temperatura zewnętrzna na słońcu (funkcja 03), współczynnik wpływu słońca (funkcja 91), prędkość wiatru (funkcja 70), współczynnik wpływu wiatru (funkcja 92) oraz sumaryczna korekta temperatury zewnętrznej (funkcja 86). Wartość ta jest wykorzystywana do sterowania tylko w zimie.
12 - zadana wartość dla mnożnika ciśnienia dyspozycyjnego przy temperaturze +12°C - Wartość programowana określająca wartość współczynnika dyspozycji +12°C, wyrażona w procentach.
13 - wartość dla mnożnika ciśnienia dyspozycyjnego przy aktualnej temperaturze - Wartość ta jest obliczana według algorytmu wyliczania współczynnika dyspozycji.
14 - temperatura w kolektorze przed kotłami [°C] - Pod tą wartość przyrównywana jest temperatura wejściowa kotła pracującego z największą mocą.
20 - moc minimalna [MW] - Dolna wartość widełek mocy: w lecie wyliczana jako zadana moc odniesienia (funkcja 45) pomniejszona 10%, w zimie zaś jako moc obliczeniowa (funkcja ) pomniejszona o 5MW.
21 - moc ciepłowni [MW] - Aktualna moc ciepłowni wyliczona z ostatnich dziesięciu minut na podstawie temperatury wyjściowej (wartość wyświetlana na wyświetlaczu stałym), powrotnej (wartość wyświetlana na pozycji 1 panelu wyświetlaczy) oraz przepływu ciepłowni (wartość wyświetlana na funkcji 30).
22 - moc maksymalna [MW] - Górna wartość widełek mocy: w lecie wyliczana jako zadana moc odniesienia (funkcja 45) powiększona 10%, w zimie zaś jako moc obliczeniowa (funkcja ) powiększona o 5MW.
23 - moc obliczeniowa wynikająca z przepływu i temperatury sterującej [MW] - Wartość wyliczona zgodnie ze wzorem 1.2.
25 - moc deficytowa [MW] - Wartość ta obliczana jest jako różnica mocy odniesienia (funkcja 22) oraz aktualnej mocy ciepłowni (funkcja 21). Wyświetlana jest średnia krocząca z ostatnich 24 godzin.
26 - moc maksymalna kotłów [MW] - Jest to suma maksymalnych mocy pochodzących od poszczególnych sterowników kotłów.
30 - przepływ systemu [t/h] - Wartość mierzona w ciepłomierzu, a odbierana przez regulator poprzez sieć MODBUS RTU.
31 - przepływ systemu (wartość średnia 3-minutowa) [t/h] - Wartość przepływu (funkcja 30) uśredniona z ostatnich trzech minut.
35 - korekta temperatury odniesienia [°C] - Wartość programowalna, która pozwala wprowadzić dodatkową korektę do wyliczanej temperatury odniesienia na sieć.
36 - średnia dobowa temperatura wyjściowa [°C] - Średnia krocząca temperatury wyjściowej na sieć z ostatnich 24 godzin.
37 - średnia dobowa temperatura wyjściowa odniesienia [°C] - Średnia krocząca temperatury wyjściowej odniesienia na sieć z ostatnich 24 godzin.
38 - różnica Twy24h - Twy_od24h (f. 36 - 37) [°C] - Różnica między średnią temperaturą wyjściową z ostatnich 24 godzin (funkcja 36) a średnią temperaturą odniesienia z ostatnich 24 godzin (funkcja 37).
40 - stan analizy kotłów [-] - Informacja o tym, czy kotły pracują w trybie pracy w analizie.
42 - predkość wiatru [m/s] - Wartośc aktualnie nie jest mierzona.
45 - zadana moc w sezonie letnim [MW] - Wartość mocy do utrzymania w sezonie letnim.
50 - numer algorytmu (0 - "nowy", 1 - "stary") [-] - Numer algorytmu pracy regulatora. Parametr ten służy do wyboru jednego z dwóch dostępnych algorytmów pracy w sezonie zimowym: zaprogramowanie wartości 0 wybiera algorytm z cyfrowym przesyłaniem zadanej mocy do kotłów, zaś zaprogramowanie wartości 1 wybiera algorytm ze sterowaniem mocą ciepłowni za pośrednictwem pompy zmieszania gorącego. Wartość ta ma znaczenie jedynie w sezonie zimowym.
51 - sezon zimowy (0 - lato, 1 - zima) [-] - Wartość programowana na funkcji 51 określająca sezon: 0 - "lato", 1 - "zima".
52 - współczynnik przewidywalności [%] - Wartość programowalna, wykorzystywana w algorytmie wyliczania mocy odniesienia i widełek mocy oraz w algorytmie wyliczania współczynnika dyspozycji.
65 - zadana temperatura przed kotłami [°C] - Wartość programowalna oznaczająca zadaną temperaturę w kolektorze przed kotłami, którą regulator ma utrzymywać. Wartość ta ma znaczenie tylko podczas pracy według algorytmu utrzymywania stałej temperatury przed kotłami (na funkcji 50 jest zaprogramowana wartość 0)
66 - aktualna temperatura przed kotłami [°C] - Wartość ta nie jest faktycznie mierzona, lecz wyznaczana jest jako temperatura wody przed kotłem (pomiar w sterowniku kotła), który ma aktualnie najwyższą moc.
86 - sumaryczna korekta [°C] - Korekta do temperatury sterującej pochodząca od temperatury zewnętrznej mająca na celu uwzględnienie tendencji zmian temperatury zewnętrznej. Wyliczana jest ona w następujący sposób:
| corr = Tz3h - Tz24h + Tz3h - Tz_l3h + Tz6h - Tz_l6h + Tz12h - Tz_l12h + Tz24h - Tz_l24h | (6.1) |
gdzie:
90 - temperatura zewnętrzna przy starcie sterownika [°C] - Wartość programowalna, która jest podstawiany do wszystkich wartości średnich temperatur zewnętrznych, gdy sterownik nie posiada jeszcze rzeczywistych temperatur średnich niezbędnych do wyliczenia korekt temperatury sterującej. Dlatego też po każdorazowym przeprogramowaniu sterownika jako temperaturę startu należy ustawić wartość temperatury sterującej (funkcja 11) bezpośrednio sprzed programowania.
91 - współczynnik wpływu słońca [-] - Wartość programowalna ustalająca w jakim stopniu pomiar temperatury na słońcu wpływa na temperaturę sterującą.
92 - współczynnik wpływu wiatru [-] - Wartość programowalna ustalająca w jakim stopniu prędkość wiatru wpływa na temperaturę sterującą.
96 - czas impulsu do falowników [s] - Określa czas przez który styk przyspiesz/zolnij do falownika zostaje zamykany podczas jednego cyklu.
97 - Stan wejść logicznych 1-4 - Wejścia logiczne 1-4. Każda cyfra na wyświetlaczu odpowiada stanowi wejścia logicznego: pierwsza - wejście 1, druga - wejście 2, trzecia - wejście 3, czwarta - wejście 4. Stan "0" oznacza wejście rozwarte, stan "1" oznacza wejście zwarte.
98 - Stan wejść logicznych 5-8 - Wejścia logiczne 5-8. Jak funkcja 97, ale cyfry na wyświetlaczu odpowiadają wejściom logicznym: pierwsza - wejście 5, druga - wejście 6, trzecia - wejście 7, czwarta - wejście 8.
Panel wyświetlaczy nr 2, pozycja na wyświetlaczu: 1 - temperatura powrotna - Pomiar z czujnika Pt100, z prądowym przetwornikiem głowicowym, zakres przetwarzania 0..200°C, wejście 4 .
Panel wyświetlaczy nr 2, pozycja na wyświetlaczu: 2 - temperatura zewnętrzna - Wartość mierzona czujnikiem Pt100, z prądowym przetwornikiem głowicowym, zakres przetwarzania -30..70°C.
Panel wyświetlaczy nr 2, pozycja na wyświetlaczu: 3 - przepływ systemu - Wartość mierzona w ciepłomierzu, a odbierana przez regulator poprzez sieć MODBUS RTU.
Panel wyświetlaczy nr 2, pozycja na wyświetlaczu: 4 - moc ciepłowni z ostatnich 10 min - Aktualna moc ciepłowni wyliczona z ostatnich dziesięciu minut na podstawie temperatury wyjściowej (wartość wyświetlana na wyświetlaczu stałym), powrotnej (wartość wyświetlana na pozycji 1 panelu wyświetlaczy) oraz przepływu ciepłowni (wartość wyświetlana na funkcji 30).
Lampki na sygnalizacyjne
Na szafie Regulatora nadrzędnego znajdują się następujące lampki sygnalizacyjne:
Dokumentacja AKPiA
Dokumentacja AKPiA dostępna w postaci strony internetowej dostępna pod adresem: SCHEMATY_ZASADNICZE-1.html oraz w formie pliku PDF SCHEMATY_ZASADNICZE.pdf.
Konfiguracja falowników
Wartości wyświetlane
| numer | opis |
| stały wyświetlacz | temperatura wyjściowa [°C] |
| nE | Wersja pamięci EPROM: 3006 |
| nL | Wersja biblioteki procedur: 1001 |
| nb | Kompilacja biblioteki procedur: 9013 |
| nP | Wersja programu technologicznego: 9010 |
| 00 | temperatura wyjściowa odniesienia [°C] |
| 01 | temperatura w kolektorze za kotłami [°C] |
| 02 | temperatura zewnętrzna [°C] |
| 03 | temperatura zewnętrzna na słońcu [°C] |
| 04 | zadane wysterowanie falownika pompy mieszania gorącego PZG1 [%] |
| 05 | zwrotne wysterowanie falownika p. mieszania gorącego PZG1 [%] |
| 06 | zadane wysterowanie falownika pompy mieszania gorącego PZG2 [%] |
| 07 | zwrotne wysterowanie falownika p. mieszania gorącego PZG2 [%] |
| 10 | temperatura normalna (średnia 24h) [°C] |
| 11 | temperatura sterująca [°C] |
| 12 | zadana wartość dla mnożnika ciśnienia dyspozycyjnego przy temperaturze +12°C |
| 13 | wartość dla mnożnika ciśnienia dyspozycyjnego przy aktualnej temperaturze |
| 14 | temperatura w kolektorze przed kotłami [°C] |
| 20 | moc minimalna [MW] |
| 21 | moc ciepłowni [MW] |
| 22 | moc maksymalna [MW] |
| 23 | moc obliczeniowa wynikająca z przepływu i temperatury sterującej [MW] |
| 25 | moc deficytowa [MW] |
| 26 | moc maksymalna kotłów [MW] |
| 30 | przepływ systemu [t/h] |
| 31 | przepływ systemu (wartość średnia 3-minutowa) [t/h] |
| 35 | korekta temperatury odniesienia [°C] |
| 36 | średnia dobowa temperatura wyjściowa [°C] |
| 37 | średnia dobowa temperatura wyjściowa odniesienia [°C] |
| 38 | różnica Twy24h - Twy_od24h (f. 36 - 37) [°C] |
| 40 | stan analizy kotłów [-] |
| 42 | predkość wiatru [m/s] |
| 45 | zadana moc w sezonie letnim [MW] |
| 50 | numer algorytmu (0 - "nowy", 1 - "stary") [-] |
| 51 | sezon zimowy (0 - lato, 1 - zima) [-] |
| 52 | współczynnik przewidywalności [%] |
| 65 | zadana temperatura przed kotłami [°C] |
| 66 | aktualna temperatura przed kotłami [°C] |
| 86 | sumaryczna korekta [°C] |
| 90 | temperatura zewnętrzna przy starcie sterownika [°C] |
| 91 | współczynnik wpływu słońca [-] |
| 92 | współczynnik wpływu wiatru [-] |
| 93 | moc ciepłowni przy starcie sterownika [°C] |
| 96 | czas impulsu do falowników [s] |
| 97 | Stan wejść logicznych 1-4 |
| 98 | Stan wejść logicznych 5-8 |
Panele wyświetlaczy
| temperatura powrotna | temperatura zewnętrzna |
| przepływ systemu | moc ciepłowni z ostatnich 10 min |
Wartości stałe
| numer | minimalna wartość | maksymalna wartość | domyślna wartość | opis |
| 00 | 55 | 140 | 60 | temperatura wyjściowa odniesienia programowana tylko w sezonie letnim |
| 12 | 0 | 100 | 0 | zadana wartość dla mnożnika ciśnienia dyspozycyjnego przy temperaturze +12°C |
| 35 | -15,0 | 15,0 | 0,0 | korekta temperatury odniesienia na sieć |
| 45 | 0,40 | 5,00 | 1,00 | Zadana moc w sezonie letnim |
| 50 | 0 | 1 | 0 | numer algorytmu (0 - "nowy", 1 - "stary") [-] |
| 51 | 0 | 1 | 1 | numer algorytmu (0 - "nowy", 1 - "stary") [-] |
| 52 | 0 | 100 | 100 | wspolczynnik przewidywalnosci |
| 65 | 40,0 | 90,0 | 50,0 | zadana temperatura przed kotłami [°C] |
| 90 | -20,0 | 20,0 | 7,1 | temperatura zewnętrzna przy starcie sterownika |
| 91 | 0,0 | 1,0 | 0,0 | współczynnik wpływu słońca |
| 92 | 0,0 | 1,0 | 0,0 | współczynnik wpływu wiatru |
| 93 | 0,0 | 400,0 | 100,0 | moc ciepłowni przy starcie sterownika |
| 96 | 0,1 | 0,9 | 0,9 | długość impulsu do falowników |
Wejścia analogowe
| numer | opis |
| 01 | temperatura zewnętrzna (4..20mA) |
| 02 | temperatura zewnętrzna na słońcu (4..20mA) |
| 03 | temperatura wody wyjściowej do sieci (4..20mA) |
| 04 | temperatura wody powracającej z sieci (4..20mA) |
| 05 | rezerwa (4..20mA) |
| 06 | rezerwa (4..20mA) |
| 07 | rezerwa (4..20mA) |
| 08 | rezerwa (4..20mA) |
| 09 | rezerwa (4..20mA) |
| 10 | rezerwa (4..20mA) |
| 11 | rezerwa (4..20mA) |
| 12 | rezerwa (4..20mA) |
Wejścia logiczne
| numer | opis |
| 01 | praca automatyczna |
| 02 | awaryjne uzupełnianie sieci |
| 03 | dopływ wody uzdatnionej |
| 04 | upust sieciowy |
| 05 | dopływ wody ze zmiękczalni |
| 06 | rezerwa |
| 07 | test sygnalizacji |
| 08 | kasowanie awarii |
Wyjścia przekaźnikowe
| numer | opis |
| 01 | praca automatyczna |
| 02 | większ obroty pompy PZG1 |
| 03 | zmniejsz obroty pompy PZG1 |
| 04 | większ obroty pompy PZG2 |
| 05 | zmniejsz obroty pompy PZG2 |
| 06 | sygnalizacja regulacji |
| 07 | średnia dobowa temperatura na sieć w normie |
| 08 | "ocieplenie" |
| 09 | ochlodzenie |
| 10 | rezerwa |
| 11 | temperatura w kolektorze przed kotłami MIN/MAX |
| 12 | koniec zakresu regulacji przepływem mieszania |
| 13 | rezerwa |
| 14 | rezerwa |
| 15 | sygnalizacja braku transmisji |
| 16 | buczek |
| 17 | rezerwa |
Instrukcja obsługi regulatora Z-Elektronik
Instrukcja obsługi panelu blokad
Deklaracja zgodności CE regulatora Z-Elektronik
Automatically generated by DOCGEN on 2026.02.21 03:20:52
based on /var/szarp/programy/trunk/szczytno/3006/1001/siecwyk.c