
Regulator kotła WR25 - instrukcja obsługi
Regulator kotła może pracować według jednego z dwóch algorytmów:
Wyboru jednego z powyższych algorytmów dokonuje się poprzez zaprogramowanie odpowiedniej wartości na funkcji 09: jeśli zaprogramowana zostanie wartość 0, to wybierany jest pierwszy z algorytmów, zaś w przypadku zaprogramowania wartości 1 regulator pracuje według drugiego algorytmu.
Algorytm sterowania kotła na utrzymanie wydajności wyliczonej przez regulator nadrzędny
W tym trybie regulacji istotnym parametrem programowalnym jest zadana moc kotła Qprg (funkcja 50). Regulator wylicza przelicznik posuwu rusztu na 1MW produkcji i według niego dla zadanej wydajności wyliczana jest wartość wysterowania falownika rusztu imp_r.
Do poprawnego wyliczenia omawianego przelicznika potrzebna jest średnia krocząca objętości węgla z ostatnich trzech godzin. Sterownik stara się oszacować tą wielkość tak, aby nawet jeśli pracuje krócej niż trzy godziny, przelicznik mógł być wyliczany. Po starcie sterownika przyjmowany jest przelicznik 4MW = 1.000m3/h. Przez 1 godzinę regulator co 3 minuty koryguje prędkość rusztu vl, vp (pod warunkiem, że pracuje on w trybie pracy automatycznej - w innych trybach pracy odpowiednie wartości są wyliczane, ale nie jest podejmowana regulacja) tak, aby dostarczyć tyle paliwa, ile wynika z zadanej wydajności. Po pierwszej godzinie regulator odrzuca przelicznik 4MW = 1.000m3/h, bierze zaś pod uwagę rzeczywisty stosunek w dotychczasowym czasie pracy od startu programu/kotła. Co każde 3 minuty regulator koryguje ten przelicznik, aż w czwartej i następnych (po trzeciej) godzinie regulator kieruje się średnią z ostatnich 3 godzin, czyli działa docelowo.
Regulacja rusztem jest przeprowadzana co 3 minuty: wyliczany jest wówczas przelicznik objętości paliwa na wydajność, a na tej podstawie wyliczana jest docelowa prędkość rusztu - taka, aby przy aktualnej wydajności i aktualnym stosunku energia/objętość uzyskać zaprogramowaną wydajność. Zmiana w stosunku do wysterowania z poprzedniego cyklu regulacji nie może być większa niż 0.1% plus tzw. korekta od warstwownicy (funkcja 54). Korekta od warstwownicy to wyrażona w procentach różnica między aktualnym położeniem warstwownicy (funkcja 74), a położeniem sprzed godziny podzielona przez 20 (zmiana warstwownicy z okresu godziny jest przekładana na zmianę rusztu w ciągu 3 minut) oraz wzięta ze znakiem minus - na przykład jeśli warstwownica przed godziną miała grubość 130mm, a aktualnie ma grubość 140mm, czyli została podniesiona o (140 - 130) / 130 = +7,69%, korekta od warstwownicy wynosi -1 * (7,69%) / 20 = -0,38%, co oznacza, że ruszt może zostać dodatkowo zwolniony o 0,38% w jednym cyklu regulacji.
Zmiana zaprogramowanej wartości wydajności odniesienia Qprg jest przyjmowana natychmiast - w każdym cyklu podejmowana jest stosowna regulacja. Dla uniknięcia rezonansu wprowadzone jest ograniczenie: żeby zwiększyć wysterowanie rusztu musi być spełniony warunek, że moc wyjściowa QkX (funkcja 11) jest mniejsza od wydajności skorygowanej Qskr (funkcja 15) i ich różnica nie zmalała od ostatniego cyklu 3-minutowego. Odwrotnie: żeby zmniejszyć wysterowanie rusztu musi być spełniony warunek, ze QkX jest większe od Qskr i różnica QkX - Qskr nie zmalała od ostatniego cyklu.
Sygnalizacja niedotrzymania wydajności odniesienia jest załączana w następujących przypadkach:
W pierwszych trzech przypadkach, aby włączył się alarm dodatkowo aktualna wydajność musi być również mniejsza od wydajności odniesienia.
Algorytm wyliczania współczynnika Kpmk do korekcji mocy kotłów
Pierwszym krokiem jest wyliczenie korekty mocy dla kotłów wg następującego wzoru:
|
(2.1) |
gdzie:
|
(2.2) |
|
(2.3) |
Jak widać, na wartość Kpmk składają się dwa czynniki: pierwszy (Qobl / Qodnsum) określa jaki jest stosunek zapotrzebowania na moc ciepłowni do sumy zaprogramowanych mocy kotłów. Jeżeli stosunek ten wynosi 100% - oznacza, to, że aktualnie zaprogramowana moc na wszystkich kotłach jest równa aktualnemu zapotrzebowaniu na moc ciepłowni Qobl. Jeżeli wynosiłby 200% - oznaczałoby to, że suma zaprogramowanych mocy kotłów jest o połowę za mała w stosunku do zapotrzebowania na moc Qobl, a zatem sterownik nadrzędny będzie musiał wysłać do kotłów informację o tym, że muszą one pracować z mocą równą 200% mocy zaprogramowanej. Ponieważ jednak moc ciepłowni jest zawsze mniejsza od sumy mocy wszystkich kotłów (ze względu na potrzeby własne ciepłowni) - stąd potrzebny jest drugi czynnik (Qobl / Qc1h), który wskazuje jaki jest stosunek mocy odniesienia do rzeczywistej mocy ciepłowni, czyli uwzględnia wydatek mocy na potrzeby własne.
Tak wyliczony współczynnik korekty mocy Kpmk jest następnie wysyłany przez sterownik nadrzędny do wszystkich kotłów, które wyliczają swoją moc odniesienia przemnażając zaprogramowaną moc zadaną przez Kpmk.
Przy tym algorytmie należy jeszcze zwrócić uwagę na dwie rzeczy:
Przykład
Przykład pochodzi z MPEC Tarnowskie Góry, ale jest uniwersalny dla wszystkich systemów ciepłowniczych, w których jest zaimplementowany opisywany algorytm.
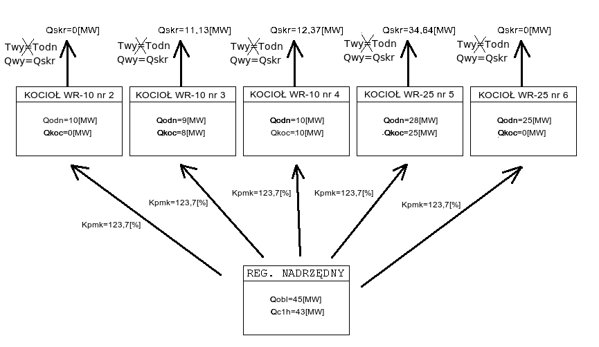
Załóżmy, że obecnie na ciepłowni pracują kotły:
WR-10 nr 2 z zaprogramowaną wydajnością Qodn = 10[MW] i aktualną wydajnością Qkoc = 0[MW]
WR-10 nr 3 z zaprogramowaną wydajnością Qodn = 9[MW] i aktualną wydajnością Qkoc = 8[MW]
WR-10 nr 4 z zaprogramowaną wydajnością Qodn = 10[MW] i aktualną wydajnością Qkoc = 10[MW]
WR-25 nr 5 z zaprogramowaną wydajnością Qodn = 28[MW] i aktualną wydajnością Qkoc = 25[MW]
WR-25 nr 6 z zaprogramowaną wydajnością Qodn = 25[MW] i aktualną wydajnością Qkoc = 0[MW]
Moc obliczeniowa Qobl = 45[MW], natomiast moc ciepłowni z ostatniej godziny Qc1h = 43[MW]. Wówczas korzystając ze wzoru na Kpmk, możemy obliczyć jego wartość:
|
(2.4) |
Na poniższym schemacie przedstawiono zespół kotłów pracujących według omawianego algorytmu zgodnie z powyższymi założeniami:
![]() |
(2.5) |
Poniższy (rzeczywisty) wykres pokazuje przykładowe zmiany współczynnika Kpmk w ciągu doby. Współczynnik rośnie, gdy "podnoszą się" widełki mocy (miejsce oznaczone 2), co pociąga za sobą wzrost mocy ciepłowni, a spada, gdy widełki mocy obniżają się (miejsce oznaczone 1).
![]() |
(2.6) |
Poniższy rysunek przedstawia rzeczywistą pracę regulatora kotła działającego według tego algorytmu:
![]() |
(2.7) |
Jak widać w punkcie oznaczonym 1, moc kotła podąża nie za wartością zaprogramowaną (Qprg), ale za wartością skorygowaną (Qskr). Moc kotła jest regulowana poprzez odpowiednie sterowanie falownikiem rusztu imp_r, co widać w punkcie oznaczonym jako 2. W punkcie 3 oznaczono pracę kotła w synchronizacji - jest to niezalecany tryb pracy, gdyż wówczas regulator nie może w żaden sposób utrzymywać parametrów kotła.
Algorytm sterowania kotła na utrzymanie zadanej temperatury wody wyjściowej z kotła
W tym trybie pracy sterownik stara się utrzymywać aktualną temperatury wody wyjściowej z kotła Twy (wartość na wyświetlaczu stałym) wokół wartości zadanej Tod (funkcja 00) poprzez odpowiednie zmiany wysterowania falownika rusztu imp_r. Częstotliwość zmian wysterowania falownika rusztu imp_r (funkcja 03) jest zmienna i może wynosić od 3 do 6 minut w zależności od różnicy pomiędzy zadaną temperaturą wody wyjściowej Tod a temperaturą aktualną Twy. W przypadku, gdy wspomniana różnica temperatur jest mniejsza od 6°C, cykl regulacji wynosi 6 minut, zaś gdy różnica temperatur jest większa, cykl regulacji się skraca do 3 minut. Zmiana w wysterowaniu falownika rusztu imp_r również zależy od temperatury. Podstawowy przyrost prędkości rusztu jest obliczony jako 1/80 aktualnego wysterowania rusztu ze znakiem zależnym od różnicy pomiędzy aktualną temperatury wody wyjściowej Twy a temperaturą zadaną Tod. Jeśli wspomniana różnica jest dodatnia, to omawiany iloczyn przyjmuje znak ujemny, w przeciwnym wypadku przyjmuje on znak dodatni. Dodatkowo przyrost prędkości rusztu może być zwiększony lub zmniejszony kilkukrotnie w zależności od wielkości gradientu (przyrostu) temperatury wody wyjściowej Twy, przepływu Gk (funkcja 02) oraz samej różnicy temperatur między aktualną temperatury wody wyjściowej Twy a wartością zadaną Tod.
Analiza
Program analiza na serwerze systemu SZARP działa cyklicznie. Okres czasu pomiędzy kolejnymi cyklami jest zmienny i wyznaczany w zależności od prędkości posuwu rusztu. Są 3 przedziały wyznaczane przez prędkości rusztu, dla których zdefiniowane są 3 różne okresy czasu, jaki musi upłynąć pomiędzy dwoma kolejnymi cyklami. Wartości górne i dolne przedziałów oraz okresy czasu są parametrami programowalnymi w pliku konfiguracyjnym. Dla kotłów wartości poszczególnych przedziałów wynoszą w zależności od średniej prędkości rusztu:
Wartości górne prędkości rusztu jednego przedziału zachodzą na wartości dolne prędkości rusztu następnego przedziału. Jeśli średnia prędkość rusztu nie może być zakwalifikowana do żadnego z zdefiniowanych przedziałów (przekroczy dolną granicę), wówczas analiza jest wstrzymywana. W każdym cyklu analizy wykonywane są trzy podstawowe czynności:
Odczyt danych wejściowych - z regulatora kotła odczytywane są następujące parametry:
Przebieg procesu analizy:
1. Sprawdzenie warunków niezbędnych do przeprowadzenia cyklu analizy: prawidłowa komunikacja z regulatorem kotła, sygnał zezwolenia na analizę z szafy kotła (odpowiednia pozycja przełącznika), prędkość rusztu prawidłowo zakwalifikowana do jednego z trzech przedziałów.
2. Ustalenie okresu czasu, po którym przeprowadzony zostanie kolejny cykl analizy.
3. Przeprowadzenie kolejnego cyklu analizy. Proces składa się z 6 cykli. Strumień powietrza w analizie Fpa z cyklu na cykl zmieniany jest o 1% w wartościach bezwzględnych w przypadku braku korekt od analizy (opis analizy wyników poniżej), w wyniku której zmiana może być o 0,5% lub 1,5%.
3.1. Cykl początkowy (zwiększenie strumienia Fpa). Cykl ten wykonywany jest przy starcie analizy, gdy zapamiętana jest początkowa wartość względnego strumienia powietrza podmuchowego dla 4 m3/h węgla (funkcja 27) przywracana w razie przerwania procesu analizy. W tym cyklu następuje również wzrost strumienia Fpa o 1%, czyli wynikowa wartość względnego strumienia powietrza podmuchowego dla 4 m3/h węgla (funkcja 27) zostaje zwiększona o jeden punkt. Następny jest cykl 3.2.
3.2. Cykl powrotu (zmniejszenie strumienia Fpa). Powrót względnego strumienia powietrza podmuchowego dla 4 m3/h węgla (funkcja 27) do wartości takiej, jaka była przed poprzedzającym cyklem 3.1 (lub 3.5), w którym nastąpił jej wzrost o 1%, czyli wynikowa wartość względnego strumienia powietrza podmuchowego dla 4 m3/h węgla (funkcja 27) zostaje zmniejszona o jeden punkt. Następny jest cykl 3.3.
3.3. Cykl zmniejszenia strumienia Fpa. Dalszy spadek względnego strumienia powietrza podmuchowego dla 4 m3/h węgla (funkcja 27) o jeden punkt. Następny jest cykl 3.4.
3.4. Cykl powrotu (zwiększenie strumienia Fpa). Powrót względnego strumienia powietrza podmuchowego dla 4 m3/h węgla (funkcja 27) do wartości z cyklu 3.2. Następny jest cykl 3.3.
3.5. Cykl zwiększenia strumienia Fpa. Dalszy wzrost względnego strumienia powietrza podmuchowego dla 4 m3/h węgla (funkcja 27) o jeden punkt. Następny jest cykl 3.2.
3.6. Cykl końcowy. Analiza zostaje zakończona z powodów: średnia prędkość rusztu poza przedziałami klasyfikacji, brak sygnału zezwalającego na przeprowadzanie analizy.
4. Analiza wyników. Ma ona na celu porównanie wyników różnych cykli i decyduje o ewentualnej zmianie wartości Fpa. Analizowany jest współczynnik Ko obliczany na koniec cyklu z jego drugiej polowy, czyli jeżeli cykl trwa np. 2 godziny, obliczany jest i brany do analizy średni współczynnik energia/objętość węgla tylko z drugiej godziny trwania cyklu. Analiza jest przeprowadzona po zakończeniu przynajmniej 3 cykli. Do porównania brane są ostatnie 3 cykle, czyli zmniejszenie Fpa (cykl 3.3), zwiększenie Fpa (cykl 3.5) i powrót (cykl 3.2 lub 3.4). Jeżeli współczynnik Ko wyliczony w cyklu powrotu jest mniejszy niż w cyklu 3.3 i 3.5, nie ma dodatkowych zmian strumienia Fpa w stosunku do zmian właściwych dla każdego cyklu. Jeżeli współczynnik Ko wyliczony w cyklu zwiększenia Fpa (cykl 3.5) jest mniejszy niż przy powrocie (cykl 3.2 lub cykl 3.4) i zmniejszeniu (cykl 3.3), obok zmian właściwych dla każdego cyklu następuje dodatkowe zmniejszenie strumienia Fpa o 0,5%. Jeżeli współczynnik Ko wyliczony w cyklu zmniejszenia Fpa (cykl 3.3) jest mniejszy niż przy powrocie (cykl 3.2 lub cykl 3.4) i zwiększeniu (cykl 3.5), obok zmian właściwych dla każdego cyklu następuje dodatkowe zwiększenie strumienia Fpa o 0,5%. W pozostałych przypadkach strumień Fpa nie jest korygowany dodatkowo ponad zmiany właściwe dla poszczególnych cykli.
5. Zapis danych wyjściowych. Wynikowa wartość strumienia Fpa ustalona w toku analizy, zostaje wysłana do regulatora, gdzie staje się wartością względnego strumienia powietrza podmuchowego dla 4 m3/h węgla (funkcja 27).
Powietrze podmuchowe a węgiel dostarczany do kotła w pracy automatycznej i w pracy z analizą
Regulator kotła ma zaimplementowaną zależność między objętością węgla podawanego do kotła V (funkcja 21), a wysterowaniem falownika podmuchu imp_p (funkcja 05). Do sparametryzowania tej zależności służą parametry programowane: względny strumień powietrza podmuchowego dla 1 m3/h węgla Pws1 (funkcja 24) i dla 4 m3/h węgla Pws4 (funkcja 27. Krzywa powietrze/węgiel w zależności od ilości podawanego opału węgla dzieli się na 4 przedziały:
Wysterowanie falowników a ich moc
Wysterowanie falowników jest proporcjonalne do częstotliwości prądu zasilającego silniki, a więc proporcjonalne do obrotów. W przypadku silnika rusztu, prędkość rusztu vr (funkcja 71) jest wprost proporcjonalna do wysterowania falownika rusztu imp_r (funkcja 03). W przypadku wentylatora podmuchu, obowiązują prawa wentylatorów:
Dlatego też, jeśli wysterowanie falownika podmuchu imp_p (funkcja 05) wynosi 90%, moc falownika wynosi zaledwie 73% (w rzeczywistości z uwagi na różne od idealnych charakterystyki wentylatorów i prąd jałowy silników, jest to nieco inna wielkość). Ilość powietrza podmuchowego zmienia się wraz z mocą wentylatora. Świadomość tych zależności jest ważna z dwóch powodów: aby nie zmieniać o zbyt dużo punktów względnego strumienia powietrza podmuchowego dla 4 m3/h węgla (funkcja 27), ani nie zmieniać wysterowania falownika podmuchu z zadajnika Ip_p (funkcja 06) przy pomocy potencjometru zbyt gwałtownie, gdyż zmiany te w trzeciej potędze przekładają się na zmianę ilości powietrza podmuchowego podawanego do kotła. Zależność powietrze podmuchowe a węgiel dostarczany do kotła w pracy automatycznej i w pracy z analizą uwzględnia zależności wynikające z praw wentylatorów.
Znaczenie poszczególnych funkcji
Wyświetlacz stały [TEMPERATURA WYJ] - Temp. wyjściowa - Temperatura wody za kotłem (Twy) [°C] - Pomiar z czujnika Pt100, zakres przetwarzania 0..200°C, wejście 12.
00 - Temp. zadana - Temperatura zadana (Tod) [°C] - Wartość programowana oznaczająca temperaturę wyjściową do utrzymania, jeśli regulator pracuje według algorytmu sterowania kotła na utrzymanie zadanej temperatury wody wyjściowej z kotła (tzn. jeśli na funkcji 09 jest zaprogramowana wartość 1).
01 - Temp. wejściowa - Temperatura wody przed kotłem (Twe) [°C] - Pomiar - czujnik Pt100, zakres przetwarzania 0..200°C.
02 - Przepływ - Przepływ wody przez kocioł (Gk) [t/h] - Pomiar prądowy z inteligentnego przetwornika różnicy ciśnienia na kryzie pomiarowej lub innego przetwornika pomiarowego z prądowym sygnałem wyjściowym. Sygnał pomiarowy jest podłączony do siódmego wejścia analogowego regulatora.
03 - Wyst. fal. rusz. - Aktualne wysterowanie falownika rusztu (imp_r) [%] - Sygnał prądowy wychodzący z regulatora (wyjście prądowe nr 1). W trybie pracy ręcznej regulator nie steruje falownikiem rusztu - na wejście falownika podawany jest sygnał z zadajnika prądowego z pominięciem regulatora. W trybie pracy w synchronizacji sygnał prądowy na wyjściu prądowym nr 1 jest równy wysterowaniu zadajnika falownika rusztu z zadajnika - sygnałowi prądowemu na wejściu analogowym nr 5, wyświetlanemu na funkcji 04. Dlatego też w trybie pracy w synchronizacji wskazania na funkcjach 03 i 04 pokrywają się. Wysterowanie 100% odpowiada częstotliwości 50Hz, wysterowanie 0% odpowiada częstotliwości 0Hz, sygnał przekłada się na częstotliwość liniowo.
04 - wysterowanie falownika rusztu z zadajnika - Sygnał prądowy z zadajnika 0 - 20mA. W trybie pracy ręcznej nie jest pokazywany, ponieważ obwód jest elektrycznie zamknięty z pominięciem sterownika i sygnał z zadajnika jest wysyłany prosto do falownika. Potencjometr zadajnika jest dziesięcioobrotowy, jedna działka na potencjometrze odpowiada 1% wysterowania (0,5Hz).
05 - Wyst. fal. podm. - Aktualne wysterowanie falownika podmuchu (imp_p) [%] - Sygnał prądowy wychodzący z regulatora (wyjście prądowe nr 2). Jest to odpowiednik funkcji 03 dla falownika wentylatora podmuchowego. W trybie pracy automatycznej o wielkości wysterowania falownika podmuchu decyduje program w regulatorze kotła, a dokładniej - względny skorygowany strumień powietrza podmuchowego dla 0,8 m3/h węgla (funkcja 30). W trybie pracy z analizą o wielkości wysterowania falownika rusztu decyduje program w regulatorze kotła w połączeniu ze wspomagającym programem analizy, który działa na serwerze. Wysterowanie falownika podmuchu zmienia się w cyklach co 30 sekund.
06 - wysterowanie falownika podmuchu z zadajnika - Odpowiednik funkcji 04 dla wentylatora powietrza podmuchowego.
09 - Praca na temperaturę - Praca na temperaturę (Prac) - Numer algorytmu pracy regulatora. Parametr ten służy do wyboru jednego z dwóch dostępnych algorytmów pracy: zaprogramowanie wartości 0 wybiera algorytm sterowania kotła na wydajność, zaś zaprogramowanie wartości 1 wybiera algorytm sterowania kotła na zadaną temperaturę wody za kotłem.
10 - Min. zalec. wyd. - Minimalna wydajność kotła (Qmin) [MW] - Przy założeniu aktualnej wydajności (funkcja 11) i identycznego współczynnika energia / objętość węgla (funkcja 64) przy innej ilości podawanego do kotła opału (szczególnie przy mniejszej grubości warstwownicy i mniejszej prędkości posuwu rusztu), wyliczana jest wydajność z jaką pracowałby kocioł, gdyby zamiast aktualnej wysokości warstwownicy, wynosiła ona 700mm oraz gdyby zamiast aktualnej prędkości rusztu, jego prędkość równa była minimalnej zalecanej. Minimalna zalecana prędkość posuwu rusztu wyliczana jest przy założeniu, że węgiel spędza w strefie spalania 200% wpisanego szacunkowego czasu przebywania węgla w kotle (funkcja 60). Dla kotła WR5 przyjmuje się, że strefa spalania ma długość 4m.
11 - Wydajność kotła 2 - Wydajność kotła (Qk2) [MW] - Wydajność liczona jest na podstawie pomiaru przepływu wody przez kocioł (funkcja 02) i różnicy temperatury wody wyjściowej (wartość na wyświetlaczu stałym) i wejściowej (funkcja 01).
12 - Max. zalec. wyd. - Maksymalna wydajność kotła (Qmax) [MW] - Przy założeniu aktualnej wydajności (funkcja 11) i identycznego współczynnika energia / objętość węgla (funkcja 64) przy innej ilości podawanego do kotła opału (szczególnie przy większej grubości warstwownic i większej prędkości posuwu rusztu), wyliczana jest wydajność z jaką pracowałby kocioł, gdyby zamiast aktualnej wysokości warstwownic, wynosiła ona 200mm oraz gdyby zamiast aktualnej prędkości rusztu, jego prędkość równa była maksymalnej zalecanej (funkcja 72).
16 - Min. wyst. fal. rusztu - Min. wyst. falownika rusztu w regulacji 2 st. (rmin) [%] - Parametr programowalny określający minimalną wartość wysterowania falownika rusztu przy pracy rusztu w trybie dwustanowym.
17 - Max. wyst. fal. rusztu - Maks. wyst. falownika rusztu w regulacji 2 st. (rmax) [%] - Parametr programowalny określający maksymalną wartość wysterowania falownika rusztu przy pracy rusztu w trybie dwustanowym.
18 - t. wyp. reg. 2 stan. - Czas wypełnienia w regulacji 2 stanowej (twyp) [s] - Parametr programowalny oznaczający czas trwania maksymalnego wysterowania falownika rusztu w cyklu 3 minutowym. Wartość ta może być zmieniana od zera do 180 sekund. Poza tym czasem wysterowanie falownika rusztu przyjmuje wartość minimalną.
19 - Amplituda oscylacji - Amplituda oscylacji strum. pow. (Ampl) [%] - Oscylacje dotyczą wysterowania falownika podmuchu (funkcja 05) i mogą mieć miejsce tylko w trybach pracy automatycznej i pracy z analizą. Jeżeli amplituda oscylacji jest równa 0, wysterowanie falownika podmuchu jest niezmienne w kolejnych cyklach co 30 sekund. Amplituda określa w procentach wysterowanie falownika podmuchu - w takich samych jednostkach, jak wysterowanie falownika podmuchu (funkcja 05). Jeżeli amplituda oscylacji jest większa od zera, to faktyczne wysterowanie falownika podmuchu zmienia się w kolejnych cyklach 30 sekundowych następująco:
Pełny cykl oscylacji ma więc 3 minuty. Średnie wysterowanie falownika podmuchu pozostaje takie samo bez względu na zaprogramowaną wartość amplitudy oscylacji, należy natomiast pamiętać o tym, że w przypadku niezerowej amplitudy oscylacji należy dla tego samego średniego wysterowania falownika podmuchu utrzymywać w komorze spalania wyższe podciśnienie, aby zapobiec dymieniu wynikającemu z okresowo większego wysterowania falownika podmuchu. Ustawienie amplitudy oscylacji zaleca się wówczas, gdy spalany jest węgiel z tendencjami do spiekania się.
20 - Wym. obj. węgla - Wymagana objętość węgla (V_od) [m3/h] - Objętość jest liczona na podstawie temperatury wejściowej (funkcja 01), temperatury wyjściowej (wartość na wyświetlaczu stałym) oraz przepływu przez kocioł (funkcja 02).
21 - Obj. węgla kotła 2 - Aktualna objętość węgla (V) [m3/h] - Objętość liczona jest w cyklach 3-minutowych - tak, jak liczona jest prędkość rusztu (funkcja 71 i 72). Mając szerokość rusztu i wyliczoną średnią wysokość warstwy rusztu (funkcja 81 i 86) w połączeniu z prędkością, regulator wylicza objętości. Wyświetlana wielkość jest średnią z ostatniej godziny.
22 - objętość węgla do regulacji powietrzem podmuchowym - Wielkość liczona analogicznie, jak objętość węgla dostarczanego do kotła (funkcja 21), ale z ostatnich 15 minut.
23 - strumień powietrza podmuchowego dla aktualnej obj. węgla - Na podstawie zaprogramowanych względnego strumienia powietrza podmuchowego dla 1 m3/h węgla (funkcja 24) i dla 4 m3/h węgla (funkcja 27) oraz objętości węgla do regulacji powietrzem podmuchowym (funkcja 22), regulator wylicza jakie byłoby wysterowanie falownika podmuchu (funkcja 05), gdyby kocioł znajdował się w trybie pracy automatycznej lub w trybie pracy z analizą.
24 - Względne pow. 1m3/h - Względna ilość powietrza dla 1m3/h węgla (Pws1) [%] - Parametr określający zależność powietrze podmuchowe a węgiel dostarczany do kotła w pracy automatycznej i w pracy z analizą dla objętości węgla mniejszych niż 2 m3/h, czyli poniżej ok. 7MW mocy kotła. Skala względna od 50% do 150% przeliczana jest na faktyczny strumień powietrza podmuchowego dla 1 m3/h węgla (funkcja 25). Taką skalę dobrano z uwagi na łatwiejszą obsługę.
25 - Powietrze dla 1m3/h - Ilość powietrza dla 1m3/h węgla (Pow1) [%] - Przeliczenie względnego strumienia powietrza podmuchowego dla 1 m3/h węgla (funkcja 24) na procent wysterowania falownika podmuchu - skala taka sama, jak dla wysterowania falownika podmuchu (funkcja 05). Wartości względnego strumienia powietrza podmuchowego dla 1 m3/h węgla (funkcja 24) równej 100% odpowiada w kotle WR25 wartość strumienia powietrza podmuchowego dla 1 m3/h węgla równa 30%.
26 - Dolna granica pow. - Dolna granica powietrza w analizie (Dpow) [%] - Zmieniany przez program analizy względny strumień powietrza podmuchowego dla 4 m3/h węgla (funkcja 27) nie może być mniejszy niż ta wartość.
27 - Względne pow. 4m3/h - Względna ilość powietrza dla 4m3/h węgla (Pws4) [%] - Parametr określający zależność powietrze podmuchowe a węgiel dostarczany do kotła w pracy automatycznej i w pracy z analizą dla objętości węgla większych niż 2 m3/h, czyli powyżej ok. 7MW mocy kotła. Skala względna od 50% do 150% przeliczana jest na faktyczny strumień powietrza podmuchowego dla 4 m3/h węgla (funkcja 25). Taką skalę dobrano z uwagi na łatwiejszą obsługę.
28 - Górna granica pow. - Górna granica powietrza w analizie (Gpow) [%] - Zmieniany przez program analizy względny strumień powietrza podmuchowego dla 4 m3/h węgla (funkcja 27) nie może być większy niż ta wartość.
29 - Powietrze dla 4m3/h - Ilość powietrza dla 4m3/h węgla (Pow4) [%] - Przeliczenie względnego strumienia powietrza podmuchowego dla 4 m3/h węgla (funkcja 27) na procent wysterowania falownika podmuchu - skala taka sama, jak dla wysterowania falownika podmuchu (funkcja 05). Wartości względnego strumienia powietrza podmuchowego dla 4 m3/h węgla (funkcja 27) równej 100% odpowiada w kotle WR25 wartość strumienia powietrza podmuchowego dla 4 m3/h węgla równa 62%.
30 - Skorygowane Pws4 - Skoryg. względne powetrze dla 4m3/h węgla (Pzs4) [%] - Jest to wielkość wyliczana w cyklu 3-minutowym, określająca w trybie pracy automatycznej i trybie pracy z analizą wysterowanie falownika podmuchu (funkcja 05), przeliczana na nie tak, jak względny strumień powietrza podmuchowego dla 1 m3/h węgla (funkcja 24) czy względny strumień powietrza podmuchowego dla 4 m3/h węgla (funkcja 27). Jeżeli bezwzględna różnica wartości z tablicy względnego wysterowania rzeczywistego wyciągu dla 4 m3/h węgla z ostatnich 3-minut i z poprzednich 3-minut jest większa lub równa górnej granicy korekty powietrza podmuchowego od wysterowania wyciągu (funkcja 42), względny skorygowany strumień powietrza podmuchowego dla 4 m3/h węgla jest równy względnemu strumieniowi powietrza podmuchowego dla 4 m3/h węgla (funkcja 27). W przeciwnym wypadku względny skorygowany strumień powietrza podmuchowego dla 4 m3/h węgla jest równy iloczynowi:
|
(6.1) |
Innymi słowy: jeżeli względne wysterowanie rzeczywistego wyciągu dla 4 m3/h węgla (funkcja 41) spada, wysterowanie falownika podmuchu (funkcja 05) zostaje zwiększone; jeżeli rośnie - zostaje zmniejszone. Korekta ta ma na celu adaptację podmuchu do charakterystyki spalanego węgla. Jeżeli węgiel się spieka i tworzy na ruszcie charakterystyczne płyty, wysterowanie wyciągu dla osiągnięcia zadanego podciśnienia spada, więc zwiększa się wysterowanie podmuchu, aby przeciwdziałać tworzeniu się spieków. Jeżeli węgiel spala się szybko i ostatnie strefy stanowią dla powietrza podmuchowego bardzo małe opory, wysterowanie wyciągu dla osiągnięcia zadanego podciśnienia rośnie, więc zmniejsza się wysterowanie podmuchu, aby wydłużyć strefę spalania.
41 - względne wysterowanie rzeczywiste wyciągu dla 4m3/h paliwa - Na podstawie wysterowania falownika wyciągu i objętości węgla dostarczanego do kotła (funkcja 21) wyliczana jest odwrotna funkcja do zależności powietrze podmuchowe a węgiel dostarczany do kotła w pracy automatycznej i w pracy z analizą. Pomocnicze względne wysterowanie wyciągu ma się tak do wysterowania rzeczywistego w kotle WR25 (podobnie jak jest to przeliczane w funkcji 25 czy w funkcji 29), że 100% wysterowania względnego odpowiada 85% rzeczywistego wysterowania falownika wyciągu. Innymi słowy: biorąc wyciąg zamiast podmuchu - jaka powinna być wartość względnego wysterowania falownika wyciągu dla 4 m3/h węgla, żeby przy aktualnej objętości węgla dostarczanego do kotła (funkcja 21) wartość otrzymana z funkcji identycznej do powietrze podmuchowe a węgiel dostarczany do kotła w pracy automatycznej i w pracy z analizą była, po przeliczeniu z wysterowania względnego na rzeczywiste według podanych wyżej proporcji, identyczna z aktualnym wysterowaniem falownika wyciągu. Względne wysterowanie rzeczywiste wyciągu dla 4 m3/h węgla wyliczane jest w cyklu 3-minutowym. Dla wyeliminowania pulsacji związanych z naturalną niejednorodnością podawanego do kotła paliwa czy chwilowymi wahaniami pomiarów, regulator zapamiętuje dwie tablice po 5 wartości 3-minutowych średnich z ostatnich 15 minut: objętości węgla dostarczanego do kotła (funkcja 21) oraz względnego wysterowania rzeczywistego wyciągu dla 4 m3/h węgla. Dla każdej wartości względnego wysterowania rzeczywistego wyciągu dla 4 m3/h węgla w kolejnych interwałach 3-minutowych, jako wyjściowa brana jest średnia objętość węgla dostarczanego do kotła (funkcja 21) z całej tablicy, czyli z 15 minut. Przedstawiana funkcja właściwa jest średnią z całej tablicy względnych wysterowań rzeczywistych wyciągu dla 4 m3/h węgla, czyli z 15 minut.
42 - Zakres korekty wyc. - Dopuszczalna zakres korekty wyciągu (Kw3) [%] - Programowany próg w procentach w skali, w jakiej jest mierzone względne wysterowanie rzeczywiste wyciągu dla 4 m3/h węgla (funkcja 42), określający o jak dużą korektę wynikającą ze względnego wysterowania rzeczywistego wyciągu dla 4 m3/h węgla (funkcja 41) może być zmodyfikowany w stosunku do względnego wysterowania rzeczywistego wyciągu dla 4 m3/h węgla (funkcja 27) względny skorygowany strumień powietrza podmuchowego dla 4 m3/h węgla (funkcja 30).
50 - Proporcja wydajności - Zaprogramowana wydajność odniesienia (PrcQ) [MW] - Programowalna wartość mocy kotła. Jej wartość bezwzględna nie ma znaczenia, liczy się jedynie stosunek zaprogramowanych mocy między poszczególnymi kotłami, gdyż każdy z kotłów przejmie taką część produkcji ciepłowni, jaka wynika z tego stosunku.
51 - Qobl^2/(Qwy*Qsumk) - Korekta procentowa mocy do utrzymania z nadrzędn. (Kpmn) [%] - Otrzymywany z regulatora nadrzędnego procentowy współczynnik korekty mocy kotła, obliczany według algorytm wyliczania współczynnika Kpmk do korekcji mocy kotłów.
52 - Wydajność skoryg. - Skorygowana wydajność odniesienia (Qskr) [MW] - Zaprogramowana wartość mocy odniesienia kotła (funkcja 50) przemnożona przez procentowy współczynnik korekty mocy (funkcja 51).
53 - Wyliczony Ko - Wyliczony współczynnik moc z objętości paliwa (Kowl) [MWh/m3] - Współczynnik wyliczany według algorytmu sterowania kotła na utrzymanie wydajności wyliczonej przez regulator nadrzędny.
54 - Korekta warstw. - Korekta zmian ster. rusztu od warstwownicy (Kwys) [%] - Korekta wyliczana według algorytmu sterowania kotła na utrzymanie wydajności wyliczonej przez regulator nadrzędny.
60 - Przewidywany czas przebywania węgla w kotle (tx) [min] - Parametr ten określa jakość węgla - ile czasu potrzebuje on na całkowite spalenie. Im lepszy węgiel, tym krótszy czas spalania. Parametr ten nie wiąże się z wartością opałową węgla (funkcja 62), tylko z zawartością części lotnych oraz granulacją miału. Szacunkowy czas przebywania węgla w kotle nie ma wpływu na sterowanie samego kotła, ale na jego podstawie wyliczane są zalecane parametry pracy: minimalna zalecana wydajność kotła (funkcja 10), maksymalna zalecana wydajność kotła (funkcja 12), zalecana prędkość rusztu (funkcja 70), maksymalna zalecana prędkość rusztu (funkcja 72), zalecana wysokość warstwownicy (funkcja 73). Szacunkowy czas przebywania węgla w kotle ma wpływ na sterowanie całym obiektem przez regulator nadrzędny, przy porównaniu wydajności obiektu z sumą maksymalnych zalecanych wydajności (funkcja 12) wszystkich pracujących kotłów.
61 - Masa nasypowa - Masa nasypowa węgla (Mn) [t/m3] - Parametr wpisywany przez obsługę określający, ile waży 1 m3 paliwa dostarczanego do kotła. Na podstawie wieloletnich badań firmy Praterm można stwierdzić, że zwykle masa nasypowa wynosi 0,720t/m3. Węgiel składowany na placu ma znacznie wyższą masę nasypową, co wynika ze sposobu jego ułożenia - w pryzmie miał jest ubity pod własnym ciężarem. Miał węglowy podawany do kotła zsypuje się luźno z leja, odległości między ziarnami są większe niż w pryzmie. Masę nasypową można zmierzyć. Do tego zaleca się użycie naczynia o znanej objętości i ustawienia go na ruszcie w ten sposób, aby swobodnie zsypał się do niego opał. Należy pamiętać, że po zdjęciu naczynia nie należy go wstrząsać, gdyż na pewno w naczyniu zmieści się więcej miału, ale o większej masie nasypowej niż ten, który jest podawany do kotła.
62 - Wartość opałowa - Wartość opałowa (Cs) [GJ/t] - Parametr wpisywany przez obsługę określający, ile GJ zawiera tona spalanego miału. Wartość podawana przez laboratorium. Zaleca się prawidłowe przygotowanie próbki dla laboratorium (średnia z próbek pobranych w kilku miejscach na placu węglowym). Wartość ta nie powinna być programowana częściej niż terminy kolejnych dostaw węgla.
63 - Cena węgla - Cena 1 tony węgla (Cw) [zł/t] - Cena 1 tony węgla. Zaleca się programowanie ceny netto loco plac węglowy.
64 - Stos. energia/obj. - Stosunek energia / objętość (Ko) [MW/m3] - Iloraz średniej wydajności kotła (funkcja 11) z ostatnich 30 minut do objętości węgla dostarczanego do kotła (funkcja 21) między 45 a 15 minutami przed pomiarem. Przesunięcie w czasie uwzględnia opóźnienie między wprowadzeniem węgla do kotła, a jego spaleniem i przełożeniem dostarczonej w ten sposób energii chemicznej w węglu (funkcja 66) na wydajność (funkcja 11). Parametr ten, w przeciwieństwie do współczynnika energia/masa węgla (funkcja 65) czy współczynnika efektywności pracy kotła (funkcja 79), nie zależy od parametrów programowalnych masa nasypowa węgla (funkcja 61) czy wartość opałowa węgla (funkcja 62). Ponieważ jest wprost proporcjonalny do sprawności, jego maksimum jest tożsame z optymalnym prowadzeniem kotła.
65 - współczynnik energia/masa - Iloraz współczynnika energia/objętość węgla (funkcja 64) do masy nasypowej węgla (funkcja 61).
66 - Zawarta w węglu - Dostarczona energia (Qw) [MW] - Iloczyn średniej masy dostarczanego węgla (funkcja 67) z 30 minut między 45 a 15 minutami przed pomiarem i wartości opałowej węgla (funkcja 62). Przesunięcie w czasie wynika z przygotowania do wyliczenia współczynnika efektywności pracy kotła (funkcja 79), który tym samym uwzględnia opóźnienie między wprowadzeniem węgla do kotła, a jego spaleniem i przełożeniem dostarczonej w ten sposób energii chemicznej w węglu na wydajność (funkcja 11).
67 - objętość węgla dostarczanego do kotła - Iloczyn objętości węgla dostarczanego do kotła (funkcja 21) i masy nasypowej węgla (funkcja 61).
68 - koszt dostarczanego węgla na godzinę - Iloczyn masy dostarczonego węgla (funkcja 67) i ceny 1 tony węgla (funkcja 63).
69 - Efektywność - Koszt produkcji 1MWh (E) [zł/MWh] - Iloraz kosztu produkcji (funkcja 68) do średniej wydajności kotła (funkcja 11) z ostatnich 30 minut.
70 - Zalec. pr. rusztu - Zalecana prędkość rusztu (vzad) [m/h] - Zalecana prędkość posuwu rusztu wyliczana jest przy założeniu, że węgiel ma spędzić w strefie spalania 150% wpisanego szacunkowego czasu przebywania węgla w kotle (funkcja 60).
71 - Prędkość lew. rusztu - Prędkość lewego rusztu (vl) [m/h] - Na przekładni napędu rusztu zamontowany jest centrycznie obrotomierz impulsowy. Na każdy obrót wału rusztu przypada 100 impulsów. Znając długość rusztu, która odpowiada jednemu obrotowi wału, regulator na podstawie częstotliwości przychodzących impulsów oblicza prędkość rusztu. Dla wyeliminowania błędów spowodowanych chwilowymi drganiami i zakłóceniami mechanicznymi, pomiar realizowany jest w cyklach 3-minutowych.
72 - Prędkość praw. rusztu - Prędkość prawego rusztu (vp) [m/h] - Na przekładni napędu rusztu zamontowany jest centrycznie obrotomierz impulsowy. Na każdy obrót wału rusztu przypada 100 impulsów. Znając długość rusztu, która odpowiada jednemu obrotowi wału, regulator na podstawie częstotliwości przychodzących impulsów oblicza prędkość rusztu. Dla wyeliminowania błędów spowodowanych chwilowymi drganiami i zakłóceniami mechanicznymi, pomiar realizowany jest w cyklach 3-minutowych.
73 - Maksymalna prędkość rusztu (vmax) [m/h] - Maksymalna zalecana prędkość posuwu rusztu wyliczana jest analogicznie jak zalecana prędkość posuwu rusztu (funkcja 70), ale przy założeniu, że węgiel ma spędzić w strefie spalania 130% wpisanego szacunkowego czasu przebywania węgla w kotle (funkcja 60).
76 - stopień otwarcia stref nr 5 do utrzymania - Zadana wartość otwarcia strefy 5 do utrzymania.
77 - St. otw. 5s lewej - Stopień otwarcia strefy 5 strony lewej (St5l) [%] - /stopień otwarcia lewej strefy 5.
78 - St. otw. 5s prawej - Stopień otwarcia strefy 5 strony prawej (St5p) [%] - /stopień otwarcia prawej strefy 5.
80 - Zalecana wys. war. - Zalecana wysokość warstwownicy (hzad) [mm] - Zalecana wysokość warstwownicy obliczana jest w ten sposób, aby przy średniej prędkości rusztu równej zalecanej prędkości rusztu (funkcja 70) do kotła była dostarczana średnia objętość węgla (funkcja 21) z ostatnich 30 minut.
81 - wysokość lewej warstwownicy + prześwit - Średnia arytmetyczna pomiaru wysokości warstwownicy lewej strony (funkcja 83) i wysokości warstwownicy prawej strony (funkcja 84) plus prześwit warstwownicy (funkcja 82).
82 - Stała lewej war. - Prześwit lewej warstwownicy (sl) [mm] - W przypadku idealnym przy wskazaniu poprawnie skalibrowanych przyrządów mierzących grubość warstwy na lewym i prawym krańcu warstwownicy, jej faktyczna wysokość jest równa średniej arytmetycznej tych dwóch wskazań. W praktyce, szczególnie przy bardziej wyeksploatowanych kotłach, warstwownica nie ma kształtu prostokąta, ale od strony węgla jest wklęsła - przy oparciu lewego i prawego krańca na ruszcie, jej środek nie opiera się na rusztowinach, ale znajduje się na pewnej wysokości. Prześwit pozwala na uwzględnienie tego wcięcia w pomiarze grubości warstwownicy. Ponieważ program wylicza wysokość warstwownicy + prześwit (funkcja 81), należy przeliczyć głębokość wżeru warstwownicy na całą jej szerokość. Najprostszym przybliżeniem jest pomiar wysokości wżeru w jego najgłębszym miejscu (zwykle nad środkiem rusztu) i przyjęcie prześwitu lewej warstwownicy jako 50% tego pomiaru (założenie, że wklęsłość ma kształt trójkątny).
83 - wysokość lewej warstwownicy - lewa strona - Pomiar wysokości lewego krańca lewej warstwownicy. Wysokość warstwownicy mierzona jest w dwóch punktach - skrajnie lewym i skrajnie prawym końcu. Ma to na celu wyeliminowanie błędu związanego z tzw. przekosem, na który są szczególnie narażone warstwownice z łańcuchowych mechanizmem podnoszenia. Przekos jest eksploatacyjnie niekorzystnym zjawiskiem, gdyż wprowadzanie do kotła nierównej warstwy węgla powoduje nierównomierne przepalanie - nie jest możliwe właściwe dobranie nadmiaru powietrza dla węgla na całej szerokości rusztu. Przy przekosie powyżej 50mm (różnica między wskazaniem czujnika na lewym i na prawym krańcu warstwownicy) należy poczynić odpowiednie kroki dla jego wyeliminowania. Ponieważ zakres przyrządu pomiarowego wynosi 150mm, przy montażu jest on kalibrowany w taki sposób, żeby mierzył grubość warstwy od 50mm do 200mm.
84 - wysokość lewej warstwownicy - prawa strona - Analogicznie do funkcji 83, ale dla prawego krańca prawej warstwownicy.
85 - wysokość prawej warstownicy + prześwit - Odpowiednik funkcji 81 dla prawej warstwy.
86 - Stała prawej war. - Prześwit prawej warstwownicy (sp) [mm] - Odpowiednik funkcji 82 dla prawej warstwy.
87 - wysokość prawej warstwownicy - lewa strona - Odpowiednik funkcji 83 dla prawej warstwy.
88 - wysokosc prawej warstwownicy - prawa strona - Odpowiednik funkcji 84 dla prawej warstwy.
90 - Sprawność 2 - Współczynnik efektywności pracy kotła (N2) [%] - Stosunek średniej z ostatnich 30 minut wydajności kotła (funkcja 11) do dostarczonej w węglu energii chemicznej (funkcja 66). Współczynnik efektywności jest popularnie nazywany sprawnością, którą regulator liczy w sposób bezpośredni (sposób pośredni to 100% minus straty, które znacznie trudniej zmierzyć).
91 - wysterowanie podmuchu / objętość dostarczonego węgla - Stosunek strumienia powietrza podmuchowego do objętości węgla dostarczonego do kotła (funkcja 21).
92 - wysterowanie podmuchu / wydajność kotła - Stosunek strumienia powietrza podmuchowego do średniej mocy kotła z ostatnich trzech minut.
97 - Stan wejść logicznych 1-4 - Wejścia logiczne 1-4. Każda cyfra na wyświetlaczu odpowiada stanowi wejścia logicznego: pierwsza - wejście 1, druga - wejście 2, trzecia - wejście 3, czwarta - wejście 4. Stan "0" oznacza wejście rozwarte, stan "1" oznacza wejście zwarte.
98 - Stan wejść logicznych 5-8 - Wejścia logiczne 5-8. Jak funkcja 97, ale cyfry na wyświetlaczu odpowiadają wejściom logicznym: pierwsza - wejście 5, druga - wejście 6, trzecia - wejście 7, czwarta - wejście 8.
Panel wyświetlaczy nr 2, pozycja na wyświetlaczu: 1 - Wydajność kotła 2 - Wydajność kotła (Qk2) [MW] - Wydajność liczona jest na podstawie pomiaru przepływu wody przez kocioł (funkcja 02) i różnicy temperatury wody wyjściowej (wartość na wyświetlaczu stałym) i wejściowej (funkcja 01).
Panel wyświetlaczy nr 2, pozycja na wyświetlaczu: 2 - Sprawność 2 - Współczynnik efektywności pracy kotła (N2) [%] - Stosunek średniej z ostatnich 30 minut wydajności kotła (funkcja 11) do dostarczonej w węglu energii chemicznej (funkcja 66). Współczynnik efektywności jest popularnie nazywany sprawnością, którą regulator liczy w sposób bezpośredni (sposób pośredni to 100% minus straty, które znacznie trudniej zmierzyć).
Panel wyświetlaczy nr 2, pozycja na wyświetlaczu: 3 - Prędkość lew. rusztu - Prędkość lewego rusztu (vl) [m/h] / [WYŚWIETLANE NAPRZEMIENNIE] / wysokość warstwownicy + prześwit - Na przekładni napędu rusztu zamontowany jest centrycznie obrotomierz impulsowy. Na każdy obrót wału rusztu przypada 100 impulsów. Znając długość rusztu, która odpowiada jednemu obrotowi wału, regulator na podstawie częstotliwości przychodzących impulsów oblicza prędkość rusztu. Dla wyeliminowania błędów spowodowanych chwilowymi drganiami i zakłóceniami mechanicznymi, pomiar realizowany jest w cyklach 3-minutowych [WYŚWIETLANE NAPRZEMIENNIE] Średnia arytmetyczna pomiaru wysokości warstwownicy lewej strony (funkcja 83) i wysokości warstwownicy prawej strony (funkcja 84) plus prześwit warstwownicy (funkcja 82).
Panel wyświetlaczy nr 2, pozycja na wyświetlaczu: 4 - różnica prędkości prawego i lewego rusztu / [WYŚWIETLANE NAPRZEMIENNIE] / róznica wysokości prawej i lewej warstwy - Różnica arytmetyczna dwóch pomiarów: Na przekładni napędu rusztu zamontowany jest centrycznie obrotomierz impulsowy. Na każdy obrót wału rusztu przypada 100 impulsów. Znając długość rusztu, która odpowiada jednemu obrotowi wału, regulator na podstawie częstotliwości przychodzących impulsów oblicza prędkość rusztu. Dla wyeliminowania błędów spowodowanych chwilowymi drganiami i zakłóceniami mechanicznymi, pomiar realizowany jest w cyklach 3-minutowych [minus] Na przekładni napędu rusztu zamontowany jest centrycznie obrotomierz impulsowy. Na każdy obrót wału rusztu przypada 100 impulsów. Znając długość rusztu, która odpowiada jednemu obrotowi wału, regulator na podstawie częstotliwości przychodzących impulsów oblicza prędkość rusztu. Dla wyeliminowania błędów spowodowanych chwilowymi drganiami i zakłóceniami mechanicznymi, pomiar realizowany jest w cyklach 3-minutowych [WYŚWIETLANE NAPRZEMIENNIE] Różnica arytmetyczna dwóch pomiarów: Odpowiednik funkcji 81 dla prawej warstwy [minus] Średnia arytmetyczna pomiaru wysokości warstwownicy lewej strony (funkcja 83) i wysokości warstwownicy prawej strony (funkcja 84) plus prześwit warstwownicy (funkcja 82).
Ogólne uwagi na temat obsługi sterownika
Na szafie regulatora znajduje się przełącznik zmiany trybu pracy, który pozwala na przechodzenie pomiędzy trybami: 1 - sterowanie ręczne, 2 - praca w synchronizacji, 3 - praca automatyczna. Poszczególne tryby pracy wiążą się nie tylko z rozkazami wydawanymi do sterownika, ale także z połączeniami elektrycznymi wewnątrz szafy. W szafie regulatora znajdują się przyciski: kasowania awarii i kontroli sygnalizacji. W przypadku zaistnienia awarii odpowiednia lampka na szafie regulatora mruga i ewentualnie towarzyszy temu sygnał dźwiękowy. Kasowanie awarii powoduje, że sygnał dźwiękowy zostaje wyłączony, a lampka świeci się światłem ciągłym - jeśli stan awaryjny, który spowodował jej załączenie, wciąż trwa - lub gaśnie - jeśli stan awaryjny minął. W przypadku zaistnienia stanu awaryjnego powtórne załączenie sygnału dźwiękowego wymaga więc skasowania awarii przez naciśnięcie przycisku, ustąpienia stanu awaryjnego i jego powtórnego zaistnienia. Kontrola sygnalizacji ma na celu sprawdzenie, czy wszystkie lampki i sygnalizacja dźwiękowa są sprawne - naciśnięcie tego przycisku powoduje załączenie wszystkich lampek na czas jego przyciśnięcia.
Tryby pracy regulatora oraz przełączanie między nimi
Regulator może pracować w jednym z czterech trybów pracy, które są wybierane przy pomocy czteropozycyjnego przełącznika. Dostępne są następujące tryby pracy:
Przełączanie z trybu pracy ręcznej do trybu synchronizacji jest kłopotliwym przełączeniem. W trybie synchronizacji regulator powiela sygnał z wejścia analogowego na wyjście prądowe, a w trybie pracy ręcznej jest elektrycznie odcięty od sygnałów z zadajników, dlatego też, zanim regulator zacznie prawidłowo powtarzać sygnał do falowników, musi go dokładnie zmierzyć. Z uwagi na filtracje przeciwzakłóceniowe dokładny pomiar sygnału prądowego z zadajnika zajmuje kilka sekund od momentu jego elektrycznego podłączenia do regulatora, które ma miejsce w tym przełączeniu. W przypadku źle zaprogramowanych falowników (jeśli zamiast lotnego startu mają ustawiony start po całkowitym zatrzymaniu) lub zaprogramowanego zbyt krótkiego czasu zwalniania (poniżej 10 sekund) przy zaniku prądowego sygnału sterującego, przełączenie to może nawet doprowadzić do chwilowego odstawienia falowników. Wówczas należy natychmiast załączyć je ponownie. Przełączenie to nie wymaga dodatkowych operacji.
Przełączanie z trybu synchronizacji do trybu pracy ręcznej jest operacją nie wymagającą żadnych dodatkowych czynności. Przełączenie inaczej niż w powyższym przypadku praktycznie nie powoduje zaniku sygnału sterującego wysyłanego do falowników - elektryczne odcięcie sterownika z obwodu regulacji odbywa się na tyle szybko, że pozostaje właściwie niezauważone przez falowniki.
Przełączanie z trybu synchronizacji do trybu pracy automatycznej może wiązać się z gwałtowną zmianą wysterowania falowników pomp poprzecznych i obiegowych, gdy zadane wartości wysterowań nie są prawidłowo ustawione. Aby przełączenie było łagodne, należy sprawdzić poprawność wszystkich parametrów jeszcze w trybie synchronizacji.
Przełączanie z trybu pracy automatycznej do trybu pracy z analizą jest jedynie wysłaniem do programu analiza pracującego na serwerze SZARP sygnału zezwolenia na rozpoczęcie procesu analizy i nie wymaga żadnych dodatkowych operacji.
Przełączanie z trybu pracy z analizą do trybu pracy automatycznej odbywa się bez żadnych reperkusji i wymagań co do ustawień regulatora. Z chwilą przełączenia w tryb pracy automatycznej regulator przestaje przyjmować rozkazy zmiany aktualnego względnego strumienia powietrza podmuchowego dla 4 m3/h węgla (funkcja 27) z serwera SZARP, na którym pracuje program analiza i zachowuje aktualną wartość zaprogramowaną.
Asysta przy zdalnej zmianie programu regulatora
Część parametrów takich, jak zakresy przyrządów pomiarowych oraz konfiguracje programu taka, jak kolejność wyświetlania parametrów, niektóre progi zapalania lampek alarmowych itp. są trwale zakodowane w programie sterownika. Nie można tego zmienić z poziomu obsługi - programowania parametrów stałych czy paczek czasowych, ponieważ są to zbyt newralgiczne dla działania regulatora wielkości. Takie zmiany występują stosunkowo rzadko. Zmiana programu regulatora zwykle prowadzona jest bezpośrednio przez pracowników firmy Praterm. Polega ona na połączeniu notebooka kablem modemowym do RS232/0 sterownika i uruchomienie na notebooku odpowiedniego programu. Ta operacja jednak może też zostać przeprowadzona z wykorzystaniem serwera SZARP, który w normalnej pracy jest podłączony przez RS232/0 do sterownika w celu zbierania i rejestracji danych. Pracownicy firmy Praterm mogą zdalnie - z wykorzystaniem Internetu - na serwerze SZARP uruchomić program do zmiany programu regulatora, fizycznie nie będąc przy sterowniku. Dzięki temu przy ewentualnej konieczności zmiany programu (np. po wymianie uszkodzonego przetwornika pomiarowego na nowy o innym zakresie) możliwa jest szybka operacja zmiany, bez konieczności przyjazdu na miejsce. Zdalna zmiana programu regulatora wymaga pomocy pracowników obsługi znajdującej się bezpośrednio przy sterowniku:
Uwagi eksploatacyjne
Na podstawie doświadczeń firmy Praterm w optymalizacji pracy kotłów rusztowych (około 100 zautomatyzowanych kotłów) należy stwierdzić, że niestety nie istnieją proste reguły mające zastosowanie w każdych warunkach pracy, dzięki którym można uzyskać maksymalną możliwą sprawność. Istnieje jednak kilka reguł, których przestrzeganie - nawet bez zastosowania automatyki - pozwala na zwiększenie efektywności kotła:
Wartości wyświetlane
| numer | opis |
| stały wyświetlacz | Temp. wyjściowa - Temperatura wody za kotłem (Twy) [°C] |
| nE | Wersja pamięci EPROM: 3001 |
| nL | Wersja biblioteki procedur: 1001 |
| nb | Kompilacja biblioteki procedur: 3021 |
| nP | Wersja programu technologicznego: 3061 |
| 00 | Temp. zadana - Temperatura zadana (Tod) [°C] |
| 01 | Temp. wejściowa - Temperatura wody przed kotłem (Twe) [°C] |
| 02 | Przepływ - Przepływ wody przez kocioł (Gk) [t/h] |
| 03 | Wyst. fal. rusz. - Aktualne wysterowanie falownika rusztu (imp_r) [%] |
| 04 | wysterowanie falownika rusztu z zadajnika |
| 05 | Wyst. fal. podm. - Aktualne wysterowanie falownika podmuchu (imp_p) [%] |
| 06 | wysterowanie falownika podmuchu z zadajnika |
| 09 | Praca na temperaturę - Praca na temperaturę (Prac) |
| 10 | Min. zalec. wyd. - Minimalna wydajność kotła (Qmin) [MW] |
| 11 | Wydajność kotła 2 - Wydajność kotła (Qk2) [MW] |
| 12 | Max. zalec. wyd. - Maksymalna wydajność kotła (Qmax) [MW] |
| 16 | Min. wyst. fal. rusztu - Min. wyst. falownika rusztu w regulacji 2 st. (rmin) [%] |
| 17 | Max. wyst. fal. rusztu - Maks. wyst. falownika rusztu w regulacji 2 st. (rmax) [%] |
| 18 | t. wyp. reg. 2 stan. - Czas wypełnienia w regulacji 2 stanowej (twyp) [s] |
| 19 | Amplituda oscylacji - Amplituda oscylacji strum. pow. (Ampl) [%] |
| 20 | Wym. obj. węgla - Wymagana objętość węgla (V_od) [m3/h] |
| 21 | Obj. węgla kotła 2 - Aktualna objętość węgla (V) [m3/h] |
| 22 | objętość węgla do regulacji powietrzem podmuchowym |
| 23 | strumień powietrza podmuchowego dla aktualnej obj. węgla |
| 24 | Względne pow. 1m3/h - Względna ilość powietrza dla 1m3/h węgla (Pws1) [%] |
| 25 | Powietrze dla 1m3/h - Ilość powietrza dla 1m3/h węgla (Pow1) [%] |
| 26 | Dolna granica pow. - Dolna granica powietrza w analizie (Dpow) [%] |
| 27 | Względne pow. 4m3/h - Względna ilość powietrza dla 4m3/h węgla (Pws4) [%] |
| 28 | Górna granica pow. - Górna granica powietrza w analizie (Gpow) [%] |
| 29 | Powietrze dla 4m3/h - Ilość powietrza dla 4m3/h węgla (Pow4) [%] |
| 30 | Skorygowane Pws4 - Skoryg. względne powetrze dla 4m3/h węgla (Pzs4) [%] |
| 41 | względne wysterowanie rzeczywiste wyciągu dla 4m3/h paliwa |
| 42 | Zakres korekty wyc. - Dopuszczalna zakres korekty wyciągu (Kw3) [%] |
| 50 | Proporcja wydajności - Zaprogramowana wydajność odniesienia (PrcQ) [MW] |
| 51 | Qobl^2/(Qwy*Qsumk) - Korekta procentowa mocy do utrzymania z nadrzędn. (Kpmn) [%] |
| 52 | Wydajność skoryg. - Skorygowana wydajność odniesienia (Qskr) [MW] |
| 53 | Wyliczony Ko - Wyliczony współczynnik moc z objętości paliwa (Kowl) [MWh/m3] |
| 54 | Korekta warstw. - Korekta zmian ster. rusztu od warstwownicy (Kwys) [%] |
| 60 | Przewidywany czas przebywania węgla w kotle (tx) [min] |
| 61 | Masa nasypowa - Masa nasypowa węgla (Mn) [t/m3] |
| 62 | Wartość opałowa - Wartość opałowa (Cs) [GJ/t] |
| 63 | Cena węgla - Cena 1 tony węgla (Cw) [zł/t] |
| 64 | Stos. energia/obj. - Stosunek energia / objętość (Ko) [MW/m3] |
| 65 | współczynnik energia/masa |
| 66 | Zawarta w węglu - Dostarczona energia (Qw) [MW] |
| 67 | objętość węgla dostarczanego do kotła |
| 68 | koszt dostarczanego węgla na godzinę |
| 69 | Efektywność - Koszt produkcji 1MWh (E) [zł/MWh] |
| 70 | Zalec. pr. rusztu - Zalecana prędkość rusztu (vzad) [m/h] |
| 71 | Prędkość lew. rusztu - Prędkość lewego rusztu (vl) [m/h] |
| 72 | Prędkość praw. rusztu - Prędkość prawego rusztu (vp) [m/h] |
| 73 | Maksymalna prędkość rusztu (vmax) [m/h] |
| 76 | stopień otwarcia stref nr 5 do utrzymania |
| 77 | St. otw. 5s lewej - Stopień otwarcia strefy 5 strony lewej (St5l) [%] |
| 78 | St. otw. 5s prawej - Stopień otwarcia strefy 5 strony prawej (St5p) [%] |
| 80 | Zalecana wys. war. - Zalecana wysokość warstwownicy (hzad) [mm] |
| 81 | wysokość lewej warstwownicy + prześwit |
| 82 | Stała lewej war. - Prześwit lewej warstwownicy (sl) [mm] |
| 83 | wysokość lewej warstwownicy - lewa strona |
| 84 | wysokość lewej warstwownicy - prawa strona |
| 85 | wysokość prawej warstownicy + prześwit |
| 86 | Stała prawej war. - Prześwit prawej warstwownicy (sp) [mm] |
| 87 | wysokość prawej warstwownicy - lewa strona |
| 88 | wysokosc prawej warstwownicy - prawa strona |
| 90 | Sprawność 2 - Współczynnik efektywności pracy kotła (N2) [%] |
| 91 | wysterowanie podmuchu / objętość dostarczonego węgla |
| 92 | wysterowanie podmuchu / wydajność kotła |
| 97 | Stan wejść logicznych 1-4 |
| 98 | Stan wejść logicznych 5-8 |
Panele wyświetlaczy
| Wydajność kotła 2 - Wydajność kotła (Qk2) [MW] | Sprawność 2 - Współczynnik efektywności pracy kotła (N2) [%] |
| Prędkość lew. rusztu - Prędkość lewego rusztu (vl) [m/h] / wysokość warstwownicy + prześwit | różnica prędkości prawego i lewego rusztu / róznica wysokości prawej i lewej warstwy |
Paczki
| numer | minimalna wartość | maksymalna wartość | domyślna wartość | opis |
| 00 | 70 | 150 | 130 | Temp. zadana - Temperatura zadana (Tod) [°C] |
Wartości stałe
| numer | minimalna wartość | maksymalna wartość | domyślna wartość | opis |
| 09 | 0 | 1 | 1 | Praca na temperaturę - Praca na temperaturę (Prac) |
| 16 | 0,0 | 100,0 | 20,0 | minimalne wysterowanie falownika rusztu przy pracy dwustanowej |
| 17 | 0,0 | 100,0 | 55,0 | maksymalne wysterowanie falownika rusztu przy pracy dwustanowej |
| 18 | 0 | 180 | 90 | wypełnienie wysterowania rusztu |
| 19 | 0,0 | 10,0 | 0,0 | Amplituda oscylacji - Amplituda oscylacji strum. pow. (Ampl) [%] |
| 24 | 50,0 | 150,0 | 100,0 | Względne pow. 1m3/h - Względna ilość powietrza dla 1m3/h węgla (Pws1) [%] |
| 26 | 40,0 | 100,0 | 95,0 | minimum względnej ilości powietrza |
| 27 | 50,0 | 150,0 | 100,0 | Względne pow. 4m3/h - Względna ilość powietrza dla 4m3/h węgla (Pws4) [%] |
| 28 | 100,0 | 160,0 | 105,0 | maksimum względnej ilości powietrza |
| 42 | 0,0 | 7,0 | 5,0 | Zakres korekty wyc. - Dopuszczalna zakres korekty wyciągu (Kw3) [%] |
| 50 | 0,60 | 30,00 | 25,00 | Proporcja wydajności - Zaprogramowana wydajność odniesienia (PrcQ) [MW] |
| 60 | 15 | 70 | 40 | Przewidywany czas przebywania węgla w kotle (tx) [min] |
| 61 | 0,500 | 1,300 | 0,720 | Masa nasypowa - Masa nasypowa węgla (Mn) [t/m3] |
| 62 | 15,00 | 30,00 | 21,00 | Wartość opałowa - Wartość opałowa (Cs) [GJ/t] |
| 63 | 80,0 | 200,0 | 100,0 | Cena węgla - Cena 1 tony węgla (Cw) [zł/t] |
| 82 | 0,0 | 20,0 | 0,0 | Stała lewej war. - Prześwit lewej warstwownicy (sl) [mm] |
| 86 | 0,0 | 20,0 | 0,0 | Stała prawej war. - Prześwit prawej warstwownicy (sp) [mm] |
Wejścia analogowe
| numer | opis |
| 01 | wysokość lewej warstwownicy - lewa strona (0..20mA) |
| 02 | wysokość lewej warstwownicy - prawa strona (0..20mA) |
| 03 | wysokość prawej warstwownicy - lewa strona (0..20mA) |
| 04 | wysokość prawej warstwownicy - prawa strona (0..20mA) |
| 05 | wysterowanie falownika rusztu z zadajnika (0..20mA) |
| 06 | wysterowanie falownika podmuchu z zadajnika (0..20mA) |
| 07 | Przepływ - Przepływ wody przez kocioł (Gk) (4..20mA) |
| 08 | St. otw. 5s lewej - Stopień otwarcia strefy 5 strony lewej (St5l) (4..20mA) |
| 09 | St. otw. 5s prawej - Stopień otwarcia strefy 5 strony prawej (St5p) (4..20mA) |
| 10 | rezerwa (0..200°C) |
| 11 | Temp. wejściowa - Temperatura wody przed kotłem (Twe) (0..200°C) |
| 12 | Temp. wyjściowa - Temperatura wody za kotłem (Twy) (0..200°C) |
Wejścia logiczne
| numer | opis |
| 01 | praca automatyczna |
| 02 | synchronizacja |
| 03 | zwora ruszt w automacie (stan dotychczasowy) |
| 04 | zwora ruszt w pracy dwustanowej |
| 05 | obroty lewego rusztu |
| 06 | obroty prawego rusztu |
| 07 | kontrola sygnalizacji |
| 08 | kasowanie sygnalizacji |
Wyjścia analogowe
| numer | opis |
| 01 | Wyst. fal. rusz. - Aktualne wysterowanie falownika rusztu (imp_r) [%] |
| 02 | Wyst. fal. podm. - Aktualne wysterowanie falownika podmuchu (imp_p) [%] |
| 03 | rezerwa |
Wyjścia przekaźnikowe
| numer | opis |
| 01 | praca automatyczna |
| 02 | otwieranie strefy |
| 03 | zamykanie strefy |
| 04 | otwieranie zaworu |
| 05 | zamykanie zaworu |
| 06 | koniec zakresu współczynników do analizy |
| 07 | sygnalizacja synchronizacji |
| 08 | sygnalizacja analizy |
| 09 | sygnalizacja wyjścia z zakresu temperatury lub mocy kotła |
| 10 | praca na wydajność |
| 11 | Praca rusztu w trybie szybkim |
| 12 | zakłócenie pracy kotła |
| 13 | rezerwa |
| 14 | rezerwa |
| 15 | rezerwa |
| 16 | buczek |
| 17 | rezerwa |
Instrukcja obsługi regulatora Z-Elektronik
Instrukcja obsługi panelu blokad
Deklaracja zgodności CE regulatora Z-Elektronik
Automatically generated by DOCGEN on 2025.10.11 03:21:12
based on /var/szarp/programy/trunk/chrzanow/3001/1001/koczwyk.c